Récupération des journaux
Vous pouvez récupérer les journaux enregistrés dans l’appareil pour vérifier l’utilisation des différentes fonctions de l’appareil, l’historique des erreurs et les données d’accès détaillées à l’appareil.
Télécharger les journaux collectés de l’appareil depuis le disque dur sur l’appareil et les convertir en fichier CSV.
Utilisez Web Image Monitor pour télécharger les journaux collectés. Vous pouvez également utiliser un serveur de collecte à la place de Web Image Monitor.
![]()
Veuillez contacter votre représentant pour plus d’informations sur un serveur de collecte de journaux.
Types de journaux
L’appareil enregistre trois types de journaux comme suit :
Journal des travaux
Les opérations liées aux fichiers utilisateurs telles que la copie, l’enregistrement dans le serveur de documents, l’impression, l’envoi de télécopies et l’envoi de fichiers numérisés.
Les rapports d’impression tels que l’impression de la liste de configuration du panneau de commande
Journal des accès
Les authentifications telles que les activités de connexion et de déconnexion
Les opérations liées aux fichiers enregistrés telles que la création, la modification et la suppression
Les opérations du technicien SAV telles que le formatage du disque dur
Les opérations système telles que l’affichage des résultats de transfert de journal
Les opérations de sécurité telles que la spécification des paramètres de cryptage, de détection d’accès sans autorisation, de blocage d’utilisateur et d’authentification du firmware.
Journal éco-responsable
Activation et désactivation de l’alimentation principale
Transitions dans le statut d'alimentation
Les temps d’exécution des travaux ou les intervalles entre les travaux
La consommation de papier par heure
La consommation électrique de l'appareil
Sélectionner les journaux à collecter
Sélectionnez les types et les éléments des journaux à collecter.
Connectez-vous en tant qu'administrateur appareil depuis Web Image Monitor.
Cliquez sur [Configuration] dans le menu [Gestion de périphérique].

Dans l’écran « Configuration », cliquez sur [Journaux] dans « Paramètres périphérique ».

Sélectionnez [Actif] dans « Récupérer Journaux des travaux », « Récupérer Journaux des accès » ou « Récupérer Journaux éco-responsables » en fonction du type de journal à collecter.
Spécifiez les éléments à enregistrer dans chaque journal pour « Niveau de collecte des journaux de travaux », « Niveau de collecte des journaux d'accès » ou « Niveau de collecte Journaux éco-responsables ».

Niveau de collecte des journaux de travaux
Niveau 1 : tous les journaux de travaux sont collectés.
Niveau de collecte des journaux d'accès
Niveau 1 : les éléments suivants sont enregistrés dans le journal d’accès.
Format du disque dur, Suppression de tous les journaux, Modification des paramètres de journal et Modification des éléments de collecte du journal
Niveau 2: tous les journaux d’accès sont collectés.
Niveau de collecte Journaux éco-responsables
Niveau 1: les journaux éco-responsables ne sont pas collectés.
Niveau 2: tous les journaux éco-responsables sont collectés.
Lorsqu'un niveau est modifié, l'état de sélection des détails des journaux change en fonction du niveau. Vous pouvez modifier les paramètres de certains éléments pour définir s’il faut les collecter ou non.
Cliquez sur [OK].
« Mise à jour. . . » apparaît. Patientez 1 ou 2 minutes, puis cliquez sur [OK].
Si rien ne s’affiche à l’écran après avoir cliqué sur [OK], patientez un instant, puis cliquez sur le bouton [Rafraîchir] dans le navigateur Web.
Cliquez sur [Déconnexion] et quittez le navigateur Web.
![]()
Lorsque vous avez modifié Actif/Inactif de la collecte de journaux, effectuez « Supprimez tous les journaux ».
Éléments d’information du journal des travaux
Élément du journal de travaux | Attribut de type de journal | Contenu |
|---|---|---|
Copieur : copie en cours | Copieur : copie en cours | Détails des travaux de copie normaux et d'épreuve |
Copieur : copie et enregistrement en cours | Copieur : copie et enregistrement en cours | Détails des fichiers enregistrés dans le serveur de documents qui étaient également copiés au moment de l'enregistrement. |
Serveur de documents : enregistrement en cours | Serveur de documents : enregistrement en cours | Détails des fichiers enregistrés à partir de l'écran du serveur de documents. |
Serveur de documents : téléchargement de fichier enregistré en cours | Serveur de documents : téléchargement de fichier enregistré en cours | Détails des fichiers stockés dans le Serveur de documents et téléchargés à l'aide de Web Image Monitor. |
Utilitaire : enregistrement en cours | Utilitaire : enregistrement en cours | Détails des fichiers stockés à l'aide de l'utilitaire. |
Impression d'un fichier enregistré | Impression d'un fichier enregistré | Détails des fichiers imprimés à partir de l'écran du serveur de documents. |
Scanner : envoi en cours | Scanner : envoi en cours | Détails des fichiers numérisés envoyés. |
Scanner : envoi et enregistrement en cours | Scanner : envoi et enregistrement en cours | Détails des fichiers numérisés enregistrés dans le serveur de documents et qui ont également été envoyés au moment de l'enregistrement. |
Scanner : enregistrement en cours | Scanner : enregistrement en cours | Détails des fichiers numérisés enregistrés dans le serveur de documents. |
Scanner : téléchargement d'un fichier enregistré | Scanner : téléchargement d'un fichier enregistré | Détails des fichiers numérisés stockés dans le Serveur de Documents et téléchargés à l'aide de Web Image Monitor. |
Scanner : envoi d'un fichier enregistré en cours | Scanner : envoi d'un fichier enregistré en cours | Détails des fichiers numérisés enregistrés qui ont également été envoyés. |
Imprimante : impression en cours | Imprimante : impression en cours | Détails des travaux d'impression normaux. |
Imprimante : impression sécurisée (incomplète) | Imprimante : impression sécurisée (incomplète) | Journal présentant les documents d’impression sécurisée stockés temporairement sur l’appareil. |
Imprimante : impression sécurisée | Imprimante : impression sécurisée | Journal présentant les documents d'impression sécurisée stockés temporairement sur l’appareil et imprimés à partir du panneau de commande ou par l’intermédiaire de Web Image Monitor. |
Imprimante : impression d’épreuve (incomplète) | Imprimante : impression d’épreuve (incomplète) | Journal présentant les documents d’impression d’épreuve stockés temporairement sur l’appareil. |
Imprimante : impression d'épreuve | Imprimante : impression d'épreuve | Journal présentant les documents d'impression d’épreuve stockés temporairement sur l’appareil et imprimés à partir du panneau de commande ou par l’intermédiaire de Web Image Monitor. |
Imprimante : impression suspendue (incomplète) | Imprimante : impression suspendue (incomplète) | Journal présentant les documents d’impression suspendue stockés temporairement sur l’appareil. |
Imprimante : impression suspendue | Imprimante : impression suspendue | Journal présentant les documents d'impression suspendue stockés temporairement sur l’appareil et imprimés à partir du panneau de commande ou par l’intermédiaire de Web Image Monitor. |
Imprimante : impression enregistrée | Imprimante : impression enregistrée | Détails des fichiers d'impression stockée enregistrés sur l'appareil. |
Imprimante : impression enregistrée et normale | Imprimante : impression enregistrée et normale | Détails des fichiers d’impression enregistrés, imprimés au moment de l'enregistrement (lorsque le « Type de travail : » a été configuré sur [Stocker et imprimer] dans les propriétés de l'imprimante). |
Imprimante : impression d’un fichier enregistré en cours | Imprimante : impression d’un fichier enregistré en cours | Détails des fichiers d'impression stockée imprimés à partir du panneau de commande ou de Web Image Monitor. |
Imprimante : envoi du serveur de documents en cours | Imprimante : envoi du serveur de documents en cours | Détails des fichiers stockés sur le serveur de documents lorsque « Job Type: » a été défini sur [Serveur de documents] dans les propriétés de l’imprimante. |
Impression de rapport en cours | Impression de rapport en cours | Détails des rapports imprimés à partir du panneau de commande. |
Résultat de l’impression/envoi par e-mail de rapports | Résultat de l’impression/envoi par e-mail de rapports | Détails des résultats de travaux imprimés ou notifiés par e-mail. |
Scanner : numérisation par pilote TWAIN | Scanner : numérisation par pilote TWAIN | Détails des fichiers numérisés à l’aide du pilote TWAIN. |
Imprimante : impression d’un fichier dont l’impression a été suspendue | Imprimante : impression d’un fichier dont l’impression a été suspendue | Si l'impression d'un document est suspendue et que le document est stocké temporairement sur l'appareil, l'heure d'impression du document spécifiée par un utilisateur via le panneau de commande ou Web Image Monitor est enregistrée. |
Télécopieur : envoi en cours | Télécopieur : envoi en cours | Détails des télécopies envoyées à partir de l'appareil. |
Télécopieur : envoi LAN-Fax en cours | Télécopieur : envoi LAN-Fax en cours | Détails des fichiers de télécopie envoyés à partir d'ordinateurs. |
Télécopieur : enregistrement en cours | Télécopieur : enregistrement en cours | Détails des fichiers fax enregistrés sur l'appareil à l'aide de la fonction Fax. |
Télécopieur : impression d’un fichier enregistré en cours | Télécopieur : impression d’un fichier enregistré en cours | Détails des fichiers fax enregistrés sur l'appareil et imprimés à l'aide de la fonction fax. |
Télécopieur : téléchargement d’un fichier enregistré en cours | Télécopieur : téléchargement d’un fichier enregistré en cours | Détails des fichiers fax stockés dans le Serveur de documents et téléchargés à l'aide de Web Image Monitor. |
Télécopieur : réception en cours | Télécopieur : réception en cours | Détails de fichiers télécopiés reçus. |
Télécopieur : réception et émission en cours | Télécopieur : réception et émission en cours | Détails des télécopies reçues et livrées par l'appareil. |
Télécopieur : réception et enregistrement en cours | Télécopieur : réception et enregistrement en cours | Détails des télécopies reçues et enregistrées par l'appareil. |
Éléments d’information du journal des accès
Élément du journal d'accès | Attribut de type de journal | Contenu |
|---|---|---|
Connexion *1 | Connexion | Heures de connexion. |
Déconnexion | Déconnexion | Heures de déconnexion. |
Enregistrement de fichier en cours | Enregistrement de fichier en cours | Détails des fichiers stockés dans le serveur de documents. |
Suppression d’un fichier enregistré | Suppression d’un fichier enregistré | Détails des fichiers supprimés depuis le serveur de documents. |
Suppression de tous les fichiers enregistrés | Suppression de tous les fichiers enregistrés | Détails des suppressions de tous les fichiers du serveur de documents. |
Format du disque dur *2 | Format du disque dur | Détails du formatage du disque dur. |
Copie non-autorisée | Copie non-autorisée | Détails des documents numérisés avec « Sécurité données pour copie ». |
Suppression de tous les journaux | Suppression de tous les journaux | Détails des suppressions de tous les journaux. |
Modification des paramètres de journal | Modification des paramètres de journal | Détails des modifications apportées aux paramètres des journaux. |
Résultat du transfert de journal | Résultat du transfert de journal | Journal du résultat du transfert de journaux vers Remote Communication Gate S. |
Modification des éléments de collecte d’un journal | Modification des éléments de collecte d’un journal | Détails des modifications apportées aux niveaux de collecte des journaux de travaux, aux niveaux de collecte des journaux d'accès et aux types de journaux à collecter. |
Récupérer des journaux de communication cryptés | Récupérer des journaux de communication cryptés | Journal des transmissions cryptées entre l'utilitaire, Web Image Monitor ou les périphériques externes. |
Violation d'accès*3 | Violation d'accès | Détails des échecs de tentatives d'accès. |
Verrouillage | Verrouillage | Détails de l'activation du verrouillage. |
Firmware : mise à jour | Firmware : mise à jour | Détails des mises à jour du firmware |
Firmware : modification de la structure | Firmware : modification de la structure | Détails des modifications de structure qui ont été effectuées lorsqu'une carte SD a été insérée ou retirée, ou lorsqu'une carte SD non prise en charge a été insérée. |
Firmware: structure*4 | Firmware : structure | Détails des contrôles des modifications apportées à la structure du module firmware à certains moments, lors de la mise sous tension de l'appareil par exemple. |
Modification de la clé de cryptage des données de l'appareil | Modification de la clé de cryptage des données de l'appareil | Détails des modifications apportées aux clés de cryptage à l'aide du paramètre « Modification de la clé de cryptage des données de l'appareil ». |
Firmware : invalide | Firmware : invalide | Détails des contrôles de la validité du firmware réalisés à certains moments, lors de la mise sous tension de l'appareil par exemple. |
Modification de la date/heure | Modification de la date/heure | Détails des modifications apportées aux paramètres de date et d'heure. |
Déconnexion automatique de Web Image Monitor | Déconnexion automatique de Web Image Monitor | Journal de déconnexion automatique de Web Image Monitor. |
Modification des privilèges d’accès à un fichier | Modification des privilèges d’accès à un fichier | Connexion pour modifier les droits d'accès aux fichiers stockés. |
Modification du mot de passe | Modification du mot de passe | Détails des modifications apportées au mot de passe de connexion. |
Modification de l'administrateur | Modification de l'administrateur | Détails des changements d'administrateurs. |
Modification du carnet d'adresses | Modification du carnet d'adresses | Détails des modifications apportées aux entrées du carnet d'adresses. |
Erreur de capture | Erreur de capture | Détails des erreurs de capture de fichiers. |
Configuration de l'appareil | Configuration de l'appareil | Journal des modifications des paramètres de l'appareil. |
Sauvegarder le carnet d'adresses | Sauvegarder le carnet d'adresses | Enregistrement du moment où les données dans le carnet d'adresses ont été sauvegardées. |
Restaurer le carnet d'adresses | Restaurer le carnet d'adresses | Enregistrement lorsque des données du carnet d'adresses sont restaurées. |
Limite de volume d'impression utilisable étendue : Résultat de permission de suivi | Limite de volume d'impression utilisable étendue : Résultat de permission de suivi | Enregistrement lorsqu'une erreur de suivi se produit. |
Résultat de l’effacement des compteurs : utilisateur(s) sélectionné(s) | Résultat de l’effacement des compteurs : utilisateur(s) sélectionné(s) | Enregistrement lorsque le décompte d'un utilisateur individuel est effacé. |
Résultat de l’effacement des compteurs : tous les utilisateurs | Résultat de l’effacement des compteurs : tous les utilisateurs | Enregistrement lorsque les décomptes de tous les utilisateurs sont effacés. |
Importer les informations de configuration de l'appareil | Importer les informations de configuration de l'appareil | Enregistrement lors de l'importation d'un fichier d'information de paramètres de périphérique. |
Exporter les informations de configuration de l'appareil | Exporter les informations de configuration de l'appareil | Enregistrement lors de l'exportation d'un fichier d'informations de paramètres de périphérique. |
Création/suppression de dossiers | Création/suppression de dossiers | Enregistrement lors de la création et suppression de dossiers. |
Modification de fichiers enregistrés | Modification de fichiers enregistrés | Journal d’un fichier modifié par une combinaison, une insertion ou une suppression. |
Insertion dans un autre fichier | Insertion dans un autre fichier | Journal des combinaisons avec, ou des insertions dans, un autre fichier. |
*1 Aucun journal de « Connexion » n’est créé pour SNMPv3.
*2 Si le disque dur est formaté, toutes les entrées de journal jusqu’à l'heure du formatage sont supprimées et une entrée de journal indiquant la fin du formatage est créée.
*3 Une violation d'accès indique que le système a subi de fréquentes attaques de déni de service distantes impliquant des tentatives de connexion par l’intermédiaire de l’authentification utilisateur.
*4 Le premier journal créé après la mise sous tension de l'appareil est le journal « Firmware : structure ».
Éléments d'information du journal éco-responsable
Éléments du journal éco-responsable | Attribut de type de journal | Contenu |
|---|---|---|
Sous tension (alimentation principale) | Sous tension (alimentation principale) | Enregistrement lorsque l'alimentation principale est mise sur ON. |
Hors tension (alimentation principale) | Hors tension (alimentation principale) | Enregistrement lorsque l'interrupteur d'alimentation principale est sur OFF. |
Résultat de la transition du statut d'alimentation | Résultat de la transition du statut d'alimentation | Enregistrement des résultats des transition de l'état de l'alimentation. |
Informations relatives au travail | Informations relatives au travail | Journal des informations relatives au travaux. |
Utilisation du papier | Utilisation du papier | Enregistre la consommation de papier. |
Consommation électrique | Consommation électrique | Enregistre la consommation électrique. |
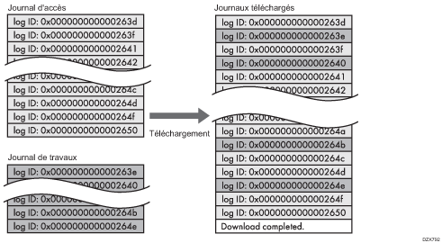
Téléchargement des journaux
Vous pouvez télécharger les journaux enregistrés sur l’appareil sous la forme d’un fichier CSV.
Connectez-vous en tant qu'administrateur appareil depuis Web Image Monitor.
Cliquez sur [Configuration] dans le menu [Gestion de périphérique].

Sur l'écran « Configuration », cliquez sur [Télécharger les journaux] dans « Paramètres périphérique ».

Sélectionnez le type de journal dans « Journaux à télécharger », puis cliquez sur [Télécharger].

Lorsque vous sélectionnez [Journaux de sécurité], le fichier téléchargé inclut le journal des travaux et le journal d'accès.
Spécifiez l’emplacement pour l'enregistrement du fichier.
Cliquez sur [Déconnexion] et quittez le navigateur Web.
![]()
Lorsqu’un journal a été téléchargé, la mention « Téléchargement terminé » figure sur sa dernière ligne.
Le journal des travaux et le journal d’accès sont téléchargés sous la forme d’un seul fichier aligné dans l’ordre des identifiants de connexion.

Le journal éco-responsable est téléchargé en tant que fichier indépendant.
Après le téléchargement des fichiers, supprimer tous les fichiers.
Les fichiers téléchargés contiennent les données des travaux terminés enregistrées jusqu’au moment où vous cliquez sur [Télécharger]. Le champ « Résultat » de l’entrée de journal pour les travaux non terminés sera vide.
La durée du téléchargement peut varier en fonction du nombre de journaux.
Si une erreur se produit pendant le téléchargement ou la création du fichier CSV, le téléchargement est annulé et les détails de l’erreur sont indiqués à la fin du fichier.
Téléchargez les fichiers de journaux en utilisant le codage de caractères UTF-8 Pour visualiser un fichier de journal, ouvrez-le en utilisant une application qui supporte le codage UTF-8.
L'administrateur de l'appareil doit gérer les fichiers journaux téléchargés de manière appropriée.
Nombre de journaux pouvant être conservés sur l'appareil
Les nombres maximaux de journaux pouvant être stockés sur l’appareil sont les suivants :
Types de journaux | Nombre maximal de journaux |
|---|---|
Journaux des travaux | 4 000 |
Journaux des accès | 12 000 |
Journaux éco-responsables | 4 000 |
Si le nombre de journaux qui peuvent être sauvegardés dans l'appareil dépasse la limite et que de nouveaux journaux sont créés, les anciens journaux sont remplacés par les journaux plus récents. Si les journaux ne sont pas régulièrement téléchargés, il est possible que les anciens journaux ne puissent pas être enregistrés dans des fichiers.
L’exemple ci-dessous montre quand le nombre de journaux enregistrés dépasse le maximum et que les anciens journaux sont écrasés.
Lorsque les deux plus anciens journaux d’accès sont écrasés par les deux journaux d’accès les plus récents, les journaux téléchargés ne possèdent pas d’identifiant de journal.

Consultez le message figurant sur la dernière ligne des journaux téléchargés pour déterminer si un écrasement s’est produit pendant le téléchargement des journaux. Les messages sont indiqués ci-après :
Lorsqu’aucun écrasement n’a eu lieu :
Téléchargement terminé.
Lorsqu’un écrasement s’est produit :
Téléchargement terminé.
Une partie des journaux avant Log ID xxxx est introuvable.
(Les journaux avant « Log ID xxxx » sont supprimés.)
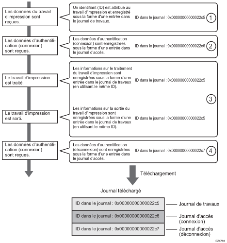
L’ordre du journal de travaux d’impression et du journal d'accès
Les entrées du journal d’impression sont enregistrées avant que l’entrée de connexion soit enregistrée dans le journal d'accès.
Les détails des travaux (réception, traitement, sortie des données des travaux, etc.) sont enregistrés comme entrées simples.

Lorsque l’appareil reçoit un travail d’impression, il crée un identifiant pour celui-ci et enregistre les informations relatives à la réception de données dans le journal des travaux. (1)
L’appareil crée ensuite un identifiant de journal pour les informations d'authentification et l’enregistre dans le journal d’accès des connexions. (2)
Le journal lié au traitement de données du journal est ajouté au journal de travaux créé en premier. (3)
À la fin, il crée un identifiant de journal pour l’entrée de déconnexion et l’enregistre dans le journal d’accès. (4)
Finalement, lors du téléchargement du journal de travaux, le journal d’accès des connexion et le journal d’accès des déconnexions sont tous alignés dans l’ordre suivant.
Suppression de tous les journaux
Vous pouvez supprimer tous les journaux enregistrés sur l’appareil.
« Supprimer tous les journaux » s’affiche lorsqu'un des journaux des travaux, d'accès, ou éco-responsable est configuré sur [Actif].
Connectez-vous en tant qu'administrateur appareil depuis Web Image Monitor.
Cliquez sur [Configuration] dans le menu [Gestion de périphérique].

Dans l’écran « Configuration », cliquez sur [Journaux] dans « Paramètres périphérique ».

Cliquez sur [Supprimer] dans « Supprimer tous les journaux », puis cliquez sur [OK].

Cliquez sur [Déconnexion] et quittez le navigateur Web.
Désactivation du transfert de journaux vers le serveur de journaux
Vous pouvez désactiver le transfert de journaux du serveur de collecte de journaux dans Web Image Monitor.
Connectez-vous en tant qu'administrateur appareil depuis Web Image Monitor.
Cliquez sur [Configuration] dans le menu [Gestion de périphérique].

Dans l’écran « Configuration », cliquez sur [Journaux] dans « Paramètres périphérique ».

Dans « Paramètres communs pour tous les journaux », sélectionnez [Inactif] dans « Journaux de transfert », puis cliquez sur [OK].

Cliquez sur [Déconnexion] et quittez le navigateur Web.
Spécifier la configuration de la collecte de journaux ou supprimer tous les journaux dans le panneau de commande
Vous pouvez activer la configuration de la collecte de journaux dans le panneau de commande. Vous pouvez également spécifier le transfert des journaux vers le serveur de collecte de journaux et supprimer tous les journaux.
Connectez-vous à l'appareil en tant qu'administrateur sur le panneau de contrôle.
Sur l'écran Home, appuyez sur [Paramètres].
Appuyez sur [Fonctions de l'appareil].

Appuyez sur [Paramètres système] dans l'onglet
[Outils Administr.].
Pour spécifier la collecte de journaux
Spécifiez chaque type de journal à activer.
Appuyez sur [Collecter les journaux].

Sélectionnez [Actif] dans « Journal des travaux », « Journal d'accès » et « Journaux éco-responsables", puis appuyez sur [OK].

Une fois la configuration terminée, déconnectez-vous de l'appareil.
Coupez l'alimentation principale de l'appareil, et réactivez l'alimentation principale.
Pour désactiver le transfert de journaux vers le serveur de collecte de journaux
Vous pouvez désactiver le transfert de journaux vers le serveur de collecte de journaux. Vous pouvez changer la configuration du transfert de journaux en [OFF] uniquement lorsqu’elle est actuellement Activée.
Appuyez sur [Transférer les paramètres de journal].

Appuyez sur [Ne pas transférer], puis sur [OK].

Une fois la configuration terminée, déconnectez-vous de l'appareil.
Après avoir terminé la gestion des fichiers de journaux, appuyez sur [Accueil] (
).
![]()
Pour supprimer tous les journaux, appuyez sur [Oui] dans [Supprimer tous les journaux].
